Схема Подключения Пятиконтактного Реле
Схемы инверсии сигналов могут применяться для инвертирования сигналов концевиков дверей или багажника при подключении к сигнализации или в других случаях. Как только вы заводите двигатель, на приборной панели гаснет контрольная лампа давления масла, на контакт реле 86 приходит сигнал от датчика давления масла, этот сигнал возбуждает катушку в реле, которая управляет замыканием контактов 30 и
Как открыть багажник с брелока сигнализации?
На якоре может быть размещена контактная медная пластика и гибкая подводка провод , тогда якорь находится под напряжением и по медным шинам подаётся напряжение на неподвижный контакт. При оплавлении деталей крепления, контакты смещаются и добавляется процесс искрения, что еще больше разогревает место контакта. Как работает и устроено 5 — ти контактное реле
Электронные реле Обычное электромагнитное реле при срабатывании щелкает, что может мешать вам при использовании таких приборов в бытовых помещениях.
Преимущества реле: простота конструкции; ремонтопригодность.
Начал искать различные способы заработка в интернете. Эти элементы используют для защиты управляющих цепей от перегрузок возникающих в момент размыкания цепи катушки реле.
Давайте немного расскажу о принципе работы 5ти контактного реле. Краткий обзор отечественных стандартных реле в корпусах как изображено ниже на фотографии.
Теперь кратко пройдемся по правилам работы и использования ДХО: ДХО должны использоваться только в светлое время суток; Запрещено использование ДХО совместно с габаритными огнями, с ближним и дальним светом фар, а также с противотуманными фарами. При работе следует учитывать тип контактов, разновидность устройства и принцип его функционирования. Как подключить дневные ходовые огни (DRL) при помощи реле
УСТРОЙСТВО И ПРИНЦИП РАБОТЫ
Для начала давайте рассмотрим типы устройств с точки зрения характера регистрируемых ими воздействий. Здесь можно выделить две группы:
- контактные;
- бесконтактные.
Первые подразумевают механическое воздействие. Характерным представителем такой группы являются конечные выключатели, приборы регистрирующие и измеряющие давление, скорость потока жидкостей и газов.
Бесконтактные типы используют несколько принципов обнаружения события: магнитный, оптический, микроволновый, емкостной, индукционный, ультразвуковой.
Каждый из них имеет особенности, определяющие область применения. Например, индукционные датчики не реагирует на предметы из немагнитных материалов. Кроме того, тип устройства определяет дальность действия (обнаружения).
Оптические (оптико электронные), микроволновые, ультразвуковые способны работать на значительном удалении от объекта контроля. Остальные предназначены для использования на небольших расстояниях.
Область применения различных видов датчиков.
В зависимости от назначения, датчики позволяют обнаруживать наличие предмета в зоне своего действия, определять его положение, скорость и направление перемещения, геометрические размеры.
Кстати, техническими характеристиками определяется минимальный размер контролируемого объекта, который может составлять от нескольких миллиметров до десятков сантиметров.
Кроме того датчики используются для контроля температуры, состава, свойств и состояния окружающей среды.
К примеру, датчики дыма в системах пожарной сигнализации позволяют обнаруживать пожар на начальных стадиях. Широко используются датчики уровня, причем как жидкостей, так и сыпучих материалов.
Принцип работы электромагнитных реле
Работа электромагнитных реле основана на использовании принципа электромагнитной индукции. При подаче управляющего тока на катушку происходит втягивание ее сердечника, который в свою очередь приводит в действие исполнительный механизм, замыкающий или размыкающий контакты главной цепи. Управляющий ток намного меньше тока главной цепи.
Реле с нормально-открытыми контактами используются для включения/отключения питания потребителя тока. Нормально-закрытые контакты в основном присущи защитным реле, которые при выходе контролируемого параметра за допустимые пределы отключают оборудование. Реле с переключающимися контактами совмещают в себе оба предыдущих типа аппаратов.
Истории наших читателей
«Гребаный таз. «
Всем привет! Меня зовут Михаил, сейчас расскажу историю о том, как мне удалось обменять двенашку на камри 2010г. Все началось с того, что меня стали дико раздражать поломки двенашки, вроде ничего серьезного не ломалось, но по мелочи, блин, столько всего, что реально начинало бесить. Тут и зародилась идея о том, что пора менять машину на иномарку. Выбор пал на таёту камри десятых годов.
Да, морально то я созрел, а вот финансово никак не мог потянуть. Сразу скажу, что я против кредитов и брать машину, тем более не новую, в кредит это неразумно. Зарплата у меня 24к в месяц, так что насобирать 600-700 тысяч для меня практически нереально. Начал искать различные способы заработка в интернете. Вы не представляете сколько там развода, чего только не пробовал: и ставки на спорт, и сетевой маркетинг, и даже казино вулкан, в котором удачно проиграл около 10 тысяч(( Единственным направлением, в котором мне, казалось, можно заработать — это торговля валютой на бирже, это называют форексом. Но когда начал вникать, понял что это оочень сложно для меня. Продолжил копать дальше и наткнулся на бинарные опционы. Суть та же, что на форексе, но разобраться намного проще. Начал читать форумы, изучать трейдерские стратегии. Попробовал на демо счете, потом завел реальный счет. Если честно начать зарабатывать удалось не сразу, пока понял всю механику опционов, слил около 3000 рублей, но как оказалось это был драгоценный опыт. Сейчас зарабатываю 5-7 тыс. рублей в день. Машину удалось купить спустя пол года, но как по мне это неплохой результат, да и дело не в машине, у меня изменилась жизнь, с работы естественно уволился, появилось больше свободного времени на себя и семью. Будете смеяться, но работаю прямо на телефоне)) Если ты хочешь изменить свою жизнь как я, то вот что советую сделать прямо сейчас: 1. Зарегистрируйтесь на сайте 2. Потренируйтесь на Демо-счете (это бесплатно). 3. Как только что-то будет получаться на Демо-счете, пополняйте РЕАЛЬНЫЙ СЧЕТ и вперед, к НАСТОЯЩИМ ДЕНЬГАМ! Также советую скачать приложение на телефон, с телефона работать намного удобнее. Скачать тут.
Некоторые виды реле
- реле с пятью контактами (5ти контактное реле). Если на обмотку подан сигнал, то 30 контакт отключается от 87а и подключается к 87.
- реле с четырьмя контактами (4х контактное реле). Контакт 87а или 87 может отсутствовать, тогда реле будет работать только на включение или выключение (замыкание или размыкание) силовой цепи.

Все реле имеют контакты обмотки (85 и 86 контакты).
Особенности и срок службы реле
Особенности релеЕсли на корпусе реле изображен значок диода, значит при его включении необходимо соблюдать полярность на контактах управления.
Срок службы релеЕсли реле долго эксплуатировалось при коммутации силовых цепей в предельных режимах, то искра проскакивающая при замыкании или размыкании контактов создает нагар между контактами и из-за этого возможно исполнительное устройство не будет работать или будет работать не корректно. Плохой контакт выделяет на себе тепло. При этом в силовых цепях может повышаться потребляемый ток (при плохом контакте ток электродвигателя или лампочки становится импульсно-пусковым), что влечет разогрев мест плохого контакта в коммутируемых цепях и как следствие оплавление пластмассовых деталей крепления контактов. При оплавлении деталей крепления, контакты смещаются и добавляется процесс искрения, что еще больше разогревает место контакта.
Как часто в Вашей машине выходит из строя реле?
Достоинства и недостатки
Основные преимущества импульсных реле:
- Устойчивы к помехам молний
- Расширенный функционал
- Безопасность и скорость подключения
- Большое количество циклов коммутации
- Бесшумность работы (электронных реле)
- Возможность «запоминать» последнее положение контактов (функция памяти)
Недостатки импульсного реле:
- При включении и выключении цепи происходят радиопомехи, что приводит к ложным срабатываниям расположенных рядом реле, с чем связаны установки изолирующей проставки между смежными аппаратами.
- Износ при коммутации (деформация пружин, окисление или подгорание контактов). Многие производители вышли на достаточно высокий уровень качества изделий и количество циклов включений может достигать до 200 тысяч раз, что примерно составляет 12 лет работы. Если вы выбрали импульсное реле от надежных производителей, этот пункт автоматически поменяет свою полярность.
- Перегрев реле при превышении номинального тока установленного заводом изготовителем.
- Шумное срабатывание исполнительного механизма у электромеханических реле.
- Зависимость от стабильности напряжения (электронное реле).
Назначение исполнительного устройства
С помощью исполнительных устройств команды системы управления обретают возможность воплощаться в какие-то действия. Таким образом осуществляется взаимодействие мира машин с миром людей.
Система управления обрабатывает входные сигналы, которые получает от
датчиков, и, в зависимости от значений этих сигналов и в соответствии с алгоритмами управляющей программы, устанавливает выходные сигналы.
Но выходные сигналы, как правило, не могут напрямую управлять какими-то механизмами. Поэтому между выходом системы и конечным результатом есть один или несколько посредников. Например, цепь управления может быть такой:

Таким образом, исполнительные устройства предназначены для преобразования выходных сигналов в полезную работу. Например, конечной целью может быть закрытие/открытие клапанов, включение электродвигателя, который прокручивает ленту конвейера, включение/отключение ламп индикации и т.п.
Устройство и принцип работы реле
Реле представляет собой катушку, состоящую из:
- немагнитного основания с обмоткой из меди, дополненной тканевой, синтетической изоляцией или (чаще) диэлектрическим лаковым покрытием;
- металлического сердечника;
- пружин;
- якоря;
- соединителей;
- контактной пары.
Когда ток подается на обмотку электромагнита или соленоида, якорь, соединенный с контактом, притягивается к сердечнику, происходит замыкание электрической или электронной цепи. Если сила тока уменьшается до заданного показателя, пружина воздействует на якорь, который в свою очередь возвращается в исходное положение, цепь размыкается, происходит отключение потребителей.
Резисторы обеспечивают более плавную и точную работу. С помощью конденсаторов системы защищают от перепадов напряжения и искрения.
Электромагнитный соленоид (простейшая схема):
Большинство модификаций электромагнитных реле оснащены несколькими парами контактов, что обеспечивает одновременное управление несколькими цепями. Принцип работы коммутационного устройства представляет собой электромагнитную индукцию. Простота эксплуатации обеспечивает безотказную работу устройств.
Ключевые характеристики реле:
- чувствительность — то есть реакция на силу, с которой ток подается на обмотку, чтобы устройство включилось;
- сопротивление обмотки электромагнита;
- напряжение срабатывания обозначает минимальную величину тока для переключения контактов;
- напряжение отпускания в виде параметра тока, при котором коммутационное устройство отключается;
- время, за которое притягивается и отпускается якорь;
- частота срабатывания с рабочей нагрузкой на контактах.
Как обозначается на схеме
Ремонт, подключение или разработка электрооборудования выполняются с помощью специальных схем
Так как реле является важным компонентом системы, важно знать, как оно обозначается схематично. Существует международный классификатор с буквенно-графическими обозначениями коммутационного устройства
На электрических схемах реле представлено в виде прямоугольника. Выводы питания показывают от наибольших его сторон. Буквенное обозначение функционального назначения реле:
- KA – тока;
- KV – напряжения;
- KB – блокировки;
- KBS – блокировки от многократного включения;
- KH – указательное;
- KL – промежуточное;
- KQ – фиксации положения выключателя;
- KSV – контроля цепи напряжения;
- KSP – контроля давления;
- KSH – контроля напора;
- KSL – контроля уровня жидкости;
- KSR – скорости;
- KSQ – состава вещества;
- KW – мощности;
- KZ – сопротивления.
Схематичное обозначение коммутационного устройства:
Некоторые разновидности электрических приводов
Распределение электроприводов по категориям и группам зависит от критериев, которые взяты в основу классификации.
По типу используемого тока электрические привода делятся на две категории:
- электропривод постоянного тока. Такие устройства появились в начале 80-х годов прошлого столетия и были единственным решением для регулировки скорости двигателя. Их устанавливали на прокатных станах, строительной технике, металлорежущих станках и других силовых агрегатах. Преимуществ заключалось в легкости управления, а недостатки в обслуживании конструкции и небольшом ресурсе. Благодаря разработке асинхронных двигателей, доля таких электроприводов упала ниже 15% и продолжает уменьшаться;
- электропривод переменного тока. Он пришел на смену предыдущей категории электроприводов благодаря распространению асинхронных двигателей. Электроприводы могут быть регулируемыми и нерегулируемыми. Последние используются при изготовлении промышленного оборудования и бытового инструмента. Одна из разновидностей регулируемого устройства – частотный электропривод.
В зависимости от назначения и функциональности выпускаются разные виды электроприводов, которые отличаются принципом действия, конструкцией и областями применения.
Рассмотрим популярные разновидности:
- стрелочный электропривод. Эта разновидность используется для городского общественного рельсового транспорта и в железнодорожной отрасли. Основная задача привода – обеспечение переключения стрелок для регулирования движения поездов и другого подвижного состава;
- асинхронный электропривод. Это распространенное устройство, которое позволяет регулировать два параметра двигателя переменного тока – скорость вращения и мощность. Частотно регулируемый электропривод – это его разновидность. Тиристорный электропривод используется в промышленных станках, машинах и агрегатах. Он отличается высокой надежностью, длительным сроком эксплуатации и возможностью работать в экстремальных температурных условиях от -60 до +60 градусов.
Выбор типа привода напрямую зависит от разновидности двигателя, функциональности и назначения устройства, а также от условий эксплуатации.
Принцип работы транзистора
Элемент работает точно так же, как и в режиме усилителя мощности. По сути, к входу подается небольшой ток управления, который усиливается в несколько сотен раз за счет того, что изменяется сопротивление между эмиттером и коллектором. Причем это сопротивление зависит от величины тока, протекающего между эмиттером и базой.
В зависимости от типа транзистора меняется цоколевка. Поэтому, если вам нужно определить выводы элемента, нужно обратиться к справочнику или даташиту. Если нет возможности обратиться к литературе, можно воспользоваться справочниками для определения выводов. Еще есть особенность у транзисторов – они могут не полностью открываться. Реле, например, могут находиться в двух состояниях – замкнутом и разомкнутом. А вот у транзистора сопротивление канала «эмиттер — коллектор» может меняться в больших пределах.
Основные характеристики и классификация электроприводов
Такие устройства имеют свою классификацию. Она осуществляется по определенным признакам.
Электроприводы взаимодействуют с системами и устройствами. В данном случае можно выделить три стороны. Первая – система электроснабжения и источник энергии. Вторая – технологическая установка или машина. Третья – контакт с человеком-оператором посредством применения информационного преобразователя. Такой прибор – часть всей системы.
Микропроцессорная техника развивается стремительными темпами. Это привело к тому, что в системах управления электроприводом стали применяться цифровые регуляторы.
Такое внедрение существенным образом позволяет расширить набор реализуемых линейных и нелинейных законов и алгоритмов для контроля устройством с одной стороны. Однако с другой это вносит определенные особенности. Они присущи цифровым системам. Это непосредственно импульсный характер информации.
Другими словами присутствует квантование по времени и по уровню. Также имеется запаздывание в канале управления. Оно необходимо для обработки данных и формирования сигналов.
На этом фоне возникла потребность в применении новых алгоритмов управления и методов синтеза этих систем. Так, современные электроприводы с цифровым управлением имеют следующую схему.
Такие машины обладают рядом уникальных свойств:
- Арифметические или логические возможности являются развитыми. Такая особенность способствует реализации сложных линейных и нелинейных законов управления, функциональной экстраполяции, трансцендентных зависимостей и пересчету координат из одной системы в другую в электроприводе многосвязного типа.
- Имеется свободная память. За счет этого производится формирование текущего управления с учетом накопительной информации.
- Программируемость. Именно посредством этого можно создавать многорежимные и многофункциональные устройства, которые базировались бы на микропроцессорных системах.
Электроприводы – приборы, позволяющие решить множество задач в промышленности.
Больше о современных электроприводах и системах можно узнать на ежегодной выставке «Электро».
Виды электроприводовЭксплуатация управление ремонт электроприводомЭкраны с электроприводом
Принцип работы 5-ти контактного реле
Зная, как работает реле, Вы сможете осуществить различные схемы подключения к электропроводке автомобиля.

Обычно реле имеет 5 контактов (бывают и 4-хконтактные и 7-ми и т.д.). Если Вы посмотрите на реле внимательно, то увидите, что все контакты подписаны. Каждый контакт имеет своё обозначение. 30, 85, 86, 87 и 87А. На рисунке видно где, какой контакт.
Контакты 85 и 86 — это катушка. Контакт 30 — общий контакт, контакт 87А — нормально-замкнутый контакт, контакт 87 — нормально-разомкнутый контакт.

В состоянии покоя, т.е., когда на катушке нет питания, контакт 30 замкнут с контактом 87А. При одновременной подаче питания на контакты 85 и 86 (на один контакт «плюс» на другой — «минус», без разницы куда что) катушка «возбуждается», то есть срабатывает. Тогда контакт 30 отмыкается от контакта 87А и соединяется с контактом 87. Вот и весь принцип действия. Вроде бы ничего сложного.
Реле часто приходит на выручку во время установки дополнительного оборудования.
Примеры применения реле:

В качестве блокируемой цепи может быть что угодно, лишь бы машина не заводилась при разорванной цепи (стартер, зажигание, бензонасос, питание форсунок и т.д.). Один контакт питания катушки (пусть 85) соединяем с проводом сигнализации, на котором появляется «минус» при постановке в охрану. На другой контакт катушки (пусть 86) подаём +12 Вольт при включении зажигания. Контакты 30 и 87А подцепляем в разрыв блокируемой цепи. Теперь, если попытаться завести автомобиль при включенной охране, контакт 30 разомкнётся с контактом 87А и не даст завести двигатель.
Эта схема используется, если у вас «минус» с сигнализации на блокировку выходит при постановке в охрану. Если у вас «минус» с сигнализации на блокировку выходит при снятии с охраны, тогда вместо контакта 87А используем контакт 87, т.е. разрыв цепи теперь будет на контактах 87 и 30. При таком подключении реле будет всегда в рабочем состоянии (разомкнутом) при работающем двигателе.
Инвертируем полярность сигнала (с «минуса» делаем «плюс» и наоборот). Подключаемся к слаботочным транзисторным выходам сигнализации.

Допустим, нам надо получить «минус», но у нас есть только «плюсовой» сигнал (например, у автомобиля положительные концевики, а у сигнализации нет входа положительных концевиков, а есть только вход отрицательных). На помощь опять приходит реле.
Подаём на один из контактов катушки (86) наш «плюс» (с концевиков автомобиля). На другой контакт катушки (85) и на контакт 87 подаём «минус». В итоге на выходе (контакт 30) получаем нужный нам «минус».
Если нам надо, наоборот, из «минуса» получить «плюс», то маленько меняем подключение. На контакт 86 подаём исходный «минус», а на контакты 85 и 87 подаём «плюс». В итоге на выходе (контакт 30) получаем нужный нам «плюс».
Если нам надо из слаботочного отрицательного выхода сигнализации (в сигнализации такие выходы могут называться по-разному и их назначение тоже различное: выход на 3-е зажигание, выход на открытие багажника, выход на закрытие стёкол и т.д.) сделать хороший мощный «минус» или «плюс», то тоже используем эту схему.
На контакт 85 подаём выход с сигнализации. На контакт 86 подаём «плюс». На контакт 87 подаём сигнал той полярности, который нам надо получить на выходе. В итоге на контакте 30 мы имеем ту полярность, которая на контакте 87.
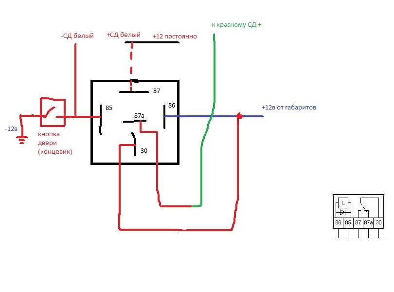
Открытие багажника с брелока сигнализации.

Если в автомобиле стоит электрический привод багажника, то можно подключиться к нему автосигнализацией для открытия его с брелока сигнализации.
Если с сигнализации выходит слаботочный сигнал на открытие багажника (а чаще всего так и есть), то используем эту схему.
Прежде всего, находим провод на привод багажник, где появляется +12 Вольт при открытии багажника. Разрезаем этот провод. Тот конец разрезанного провода, который идёт к приводу, подцепляем к контакту 30. Другой конец провода подцепляем к контакту 87А. Выход с сигнализации подцепляем к контакту 86. Контакты 87 и 85 подцепляем на +12 Вольт.
Теперь, при подаче сигнала с сигнализации на открытие багажника, реле сработает и на провод электропривода багажника пойдёт «плюс». Привод сработает, и багажник откроется.
Это лишь немногие схемы подключения с использованием реле.
Назначение и принцип работы реле
| Многие автолюбители любят в свободное время заниматься своей машиной, дорабатывать ее или увлекаются тюнингом. Не редко такие занятия связаны с электрикой и тут следует быть внимательным, и при необходимости использовать реле. Автомобильное реле играет важную роль, но для чего оно нужно и каких типов бывает знают не все. |
Для чего нужна установка реле в автомобиле ? Начнем с определения:
Что такое реле и для чего оно нужно
Реле — электрическое устройство (выключатель), предназначенное для замыкания и размыкания различных участков электрических цепей при заданных изменениях электрических или неэлектрических входных величин.Типы реле могут различаться по управляющему сигналу и по исполнению, не будем останавливаться на этом, тем более все это есть на той же википедии. Отметим лишь, что наибольшее распространение получили электрические (электромагнитные) реле.
Понять для чего нужно реле из определения трудно, поэтому разжуем на простых словах:Реле предназначено для коммутации больших токов нагрузки. Другими словами является переключателем, а еще проще — принцип работы реле — малым током (например сигналом кнопки) включать цепи с большим током. А используют реле, когда исполнительное устройство (стартер, генератор, вентилятор, обогрев зеркал, клаксон и т.д.) потребляет больший ток (до 30-40 ампер).
Как подключить двух-, четырех- и пятиконтактное реле
Реле является системой выключателей, необходимых для переключения, разъединения и соединения электроцепей. Цель эксплуатации коммутационного устройства – создание конкретных условий работы техники. Подключить реле означает создать нагрузку на выключатель, управляющий прибором.
- Механизмы реле
- Принцип работы
- Разновидности реле
- Количество фаз
- Тип переключения
- Тип активации воспринимающего элемента
- Тип управления нагрузкой
- Тип поступления сигнала
- Особенности контактов
- Нормально разомкнутые
- Нормально замкнутые
- Перекидные
- Электрическая схема реле
- Схемы подключения
- С несколькими контактами
- Для реле напряжения
- Настройки реле
Работа с микроконтроллерами
При расчете транзисторного ключа нужно учитывать все особенности работы элемента. Для того чтобы работала система управления на микроконтроллере, используются усилительные каскады на транзисторах. Проблема в том, что выходной сигнал у контроллера очень слабый, его не хватит для того, чтобы включить питание на обмотку электромагнитного реле (или же открыть переход очень мощного силового ключа). Лучше применить биполярный транзисторный ключ, которым произвести управление MOSFET-элементом.
Применяются несложные конструкции, состоящие из таких элементов:
- Биполярный транзистор.
- Резистор для ограничения входного тока.
- Полупроводниковый диод.
- Электромагнитное реле.
- Источник питания 12 вольт.
Диод устанавливается параллельно обмотке реле, он необходим для того, чтобы предотвратить пробой транзистора импульсом с высоким ЭДС, который появляется в момент отключения обмотки.
Сигнал управления вырабатывается микроконтроллером, поступает на базу транзистора и усиливается. При этом происходит подача питания на обмотку электромагнитного реле – канал «коллектор — эмиттер» открывается. При замыкании силовых контактов происходит включение нагрузки. Управление транзисторным ключом происходит в полностью автоматическом режиме – участие человека практически не требуется. Главное – правильно запрограммировать микроконтроллер и подключить к нему датчики, кнопки, исполнительные устройства.
Область применения импульсных реле
Управление освещением с помощью импульсного реле чаще всего применяют в коридорах, прихожих и межэтажных лестницах. С помощью импульсных реле можно управлять освещением не только из нескольких мест, а также отключать освещение во всем доме (квартире) централизовано. Реле также применяют при уличном (ландшафтном) освещении; открытии/закрытии электрических замков; систем полива, вентиляции, сигнализации и др.

В мануале каждого изделия можно ознакомиться с характеристиками импульсного реле, но некоторые типы реле (в основном такие реле имеют индекс i) все, же отличаются друг от друга некоторыми функциями:
- Номинальный ток не более 16А или максимальным допустимым током до 160А при кратковременном импульсе 20 мс. Здесь идет речь о работе с нагрузками и большими пусковыми токами (светодиодные лампы, ленты)
- Состояние памяти контакта исполнительного реле, т.е. при пропаже питания и его последующего восстановления, контакты примут то положение, которое было при его работе замкнутыми или разомкнутыми (свет будет гореть, если он был включен). Напоминаю, такую функцию имеют не все реле.
- Потребляемая мощность. Этот пункт больше актуален, если вы применяете много групп освещения и соответственно большего количества реле. В среднем в зависимости реле это значение составляет 0,7-0,8 Вт.
- По типу контакта реле разделяют на переключающею группу (1NO/NC) и замыкающую группу (1NO).
- Номинальное напряжение U=230 и U 110-265V.
Импульсные реле можно разделить на 2 типа:
- электромеханические реле;
- электронные импульсные реле.

Применение исполнительных устройств в различных областях
Исполнительные устройства, такие как реле, находят широкое применение в различных областях, где требуется автоматическое управление системами или устройствами. Ниже представлены некоторые примеры применения таких устройств:
-
Промышленность и производство:
- Автоматизация линий сборки и производственных процессов.
- Управление приводами и двигателями в машинах и оборудовании.
- Защита от перегрузок и коротких замыканий в электрических системах.
-
Энергетика:
- Управление энергосистемами, включая электрические сети и подстанции.
- Контроль и защита энергетических установок и оборудования.
- Автоматическое переключение на резервные источники энергии.
-
Транспорт:
- Управление освещением и сигнализацией на транспортных сетях.
- Регулирование работы светофоров.
- Защита от перегрузок и коротких замыканий в электрических системах транспортных средств.
-
Охрана и безопасность:
- Управление системами видеонаблюдения и контроля доступа.
- Автоматическое управление датчиками движения и тревожными сигнализациями.
- Защита от пожаров и аварийных ситуаций.
-
Сельское хозяйство:
- Автоматическое управление системами полива и гидропоникой.
- Контроль и управление электропитанием сельскохозяйственного оборудования.
Применение исполнительных устройств в различных областях значительно повышает эффективность работы систем и оборудования, а также обеспечивает безопасность и комфорт для пользователей. Они являются неотъемлемой частью современных автоматизированных систем и способствуют повышению производительности и надежности различных процессов.
Виды указательных реле
По первоначальному положению контактов устройства разделяются на:
- с разомкнутыми клеммами в нормальном состоянии;
- с замкнутыми контакторами в первоначальной позиции;
- контакторами, переключающимися при определенном действии.
Также реле производятся для цепей постоянного и переменного тока. Устройства для постоянных цепей разделяются на следующие типы:
- поляризованные, чувствительные к знаку импульса — при его изменении происходит переключение;
- нейтрали, определяющие присутствие либо отсутствие командного импульса;
- комбинированные, учитывающие одновременно и присутствие командного импульса, и его знак.
Указательное реле позволяет повысить эффективность контроля и упростить упарвление работой системы
По исполнению реле разделены на две группы:
- статические, в свою очередь разделяющиеся на ионные, МПЦ, ферромагнетики, полупроводники;
- электромеханические, разделяющиеся на магнитоэлектрические, электродинамические, электромагнитные, индукционные, термореле.
РУ также разделяются в зависимости от контролируемой величины:
- напряжению;
- мощности;
- времени;
- тока и др.
Основные технические характеристики реле
Независимо от принципа действия существуют общепринятые параметры, на которые необходимо ориентироваться при выборе устройства:
- Время срабатывания – величина, определяющая временной промежуток с момента поступления на вход управляющего сигнала и до момента воздействия на электрическую цепь;
- Коммутируемая мощность – мощность электрической цепи или установки, которой способно управлять реле;
- Мощность срабатывания – минимальная величина необходимая для срабатывания устройства;
- Уставка – величина тока срабатывания, как правило, это изменяемый показатель;
- Величина тока/напряжения втягивание/отпадания – данные параметры характеризуются минимальным и максимальным значением характеристик электричества, при которых осуществляется втягивание якоря или его отпадание от контактов, то есть прерывание электроцепи.
Промежуточное реле РП-25 УХЛ4220 В и его основные характеристики
Исполнительные устройства в робототехнике
В робототехнике исполнительные устройства играют ключевую роль. Они предназначены для выполнения определенных задач, как механических, так и электронных. Исполнительные устройства позволяют роботам взаимодействовать с окружающей средой и выполнять различные действия.
Одним из основных видов исполнительных устройств в робототехнике являются моторы. Моторы используются для приведения в движение различных частей робота, таких как колеса, руки, ноги и манипуляторы. Моторы могут быть электрическими, пневматическими или гидравлическими, в зависимости от спецификаций конкретного робота. Электрические моторы являются наиболее распространенными и универсальными.
Кроме моторов, одним из важных исполнительных устройств в робототехнике являются сервоприводы. Сервоприводы используются для точного позиционирования различных частей робота, таких как суставы и клешни. Они обладают высокой точностью и могут удерживать заданное положение с высокой стабильностью. Сервоприводы оснащены электронной системой обратной связи, которая позволяет контролировать положение и скорость вращения.
Другими важными исполнительными устройствами в робототехнике являются насосы и клапаны. Они используются в гидравлических и пневматических системах для управления давлением и потоком рабочей среды. Насосы и клапаны позволяют роботу выполнять различные задачи, требующие точного управления давлением и потоком жидкости или газа.
Кроме перечисленных выше устройств, в робототехнике также используются различные сенсоры и актуаторы. Сенсоры предназначены для сбора информации о состоянии окружающей среды и робота, такой как температура, освещенность, расстояние и т.д. Актуаторы используются для управления физическими действиями робота, такими как захват предметов, движение по поверхности и т.д.
Исполнительные устройства в робототехнике играют важную роль в создании автономных и управляемых роботов, которые способны выполнять сложные задачи. Они позволяют роботам взаимодействовать с окружающей средой и выполнять различные действия, сделав их более функциональными и универсальными инструментами.





























